- Get link
- X
- Other Apps
Be sure to thoroughly read the owners manual and warranty. Each manufacturer normally provides a description of warranty conditions.
Lost Well Pump Prime How To Diagnose Repair Repeated Loss Of Well Pump Prime
Low suction or flow rate Your water pump is primed and the liquid is flowing kind of.

Water pump troubleshooting. Kinked Inlet Hose Hard Plumbed Pump Elbows at Pump Pipes Hitting Clogged Tank Outlet. Short cycling of a well water pump means that the water pump turns on and off too rapidly or too frequently when water is being run in the building. To be sure about this inspect the check valve.
2014-2015 PRINTED IN USA 2014 GMB North AmericaInc. Check for blown fuses and tripped breakers depending on your home power syst. 18004215019 CA Branch 22310 S.
When replacing the water pump follow the manufacturers installation instructions or consult your vehicle repair manuals. Ad Safe Trading Water Pump on Leading B2B Platform. Apply the three methods outlined in this simple guide.
This article describes troubleshooting a submersible well pump that was causing tripped circuit breakers and that pumped water only at a slow reduced rate and pressure. PUMP Troubleshooting Guide SYMPTOM. At INTERMITTENT WATER PUMP CYCLING When No Water is Running - this means that the water pump comes on for no apparent reason.
One of the more common problems with water pumps is a reduced or lower than expected water flow. Do not install a check valve on the pump. Pump Troubleshooting Water Pump Problems.
In this episode we will show you how to repair a water pump with the CTP Repair Kits. Ultimately using some simple electrical tests the homeowner traced the water pump problems to a nicked well pump wiring circuit wire. This TROUBLESHOOTING information is intended to guide in the general determination of pump problems and their solutions.
Most water pumps fail prematurely because of improperly sealed. See What Causes WATER PUMP SHORT CYCLING. Conclusion on Water Pump Troubleshooting These water pump problems are just a few of the usual issues people have with the water system in their RVs.
Each manufacturer normally provides a description of warranty conditions. Some pump warranties are immediately voided if the unit is disassembled. When you turn on your faucet the water pump also turns on.
Other issues include loud pump noises and vibration a leaking water pump the pump fails to shut off inadequate water pressure or flow the pump wont prime the water flow sputters and more. If after taking a shower or washing the dishes and you have shut off the faucets but the pump keeps running you have a leak. Well pump wiring diagnosis repair.
Ad Safe Trading Water Pump on Leading B2B Platform. Noise Pump Cycles On-Off-On Pump Wont Start Pump Wont Shut Off Tank Fills on City Water Pump Starts with Fixtures Closed Pump Loses Prime Pump Will Not Prime Low Flow Leaks POSSIBLE CAUSE. Now we will talk about what to do in the event that the motor does not start1.
WATER PUMP TROUBLESHOOTING GUIDE Headquarters 100 Herrod BlvdDaytonNJ 08810 Tel. This TROUBLESHOOTING information is intended to guide in the general determination of pump problems and their solutions. 1ÌThe Function of the Water Pump The water pump is an integral part of the cooling system and has an.
You should begin diagnosing a water pump failure as soon as you suspect something is wrong. Install pump below water line to insure sufficient water flow. Even when you flush the toilet or take a shower the water pump will turn on.
Troubleshooting The High Lifter Gravity Pump
Do You Have A Bad Water Pump Troubleshooting Well Pump Problems
Troubleshooting The High Lifter Gravity Pump
Well Pump Troubleshooting And Diy Repair Well Pump Water Well Diy Repair
3 Questions To Ask Before Troubleshooting Water Pumps
Water Pressure Problems How To Diagnose And Fix Bad Or Low Water Pressure Poor Water Pressure Repair Guide
Water Pump Repairs How To Diagnose Repair Lost Well Water Pressure Repair Cost Estimates Advice For Well Water Pump And Water Pressure Tank Replacement What Causes Low Water Pressure
Water Well Pump Troubleshooting Partridge Well Drilling Jacksonville
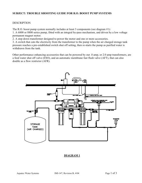
Troubleshooting Boost Pumps Pdf Aquatec
How To Tell If Your Well Pump Is Bad Troubleshooting Tips
Rv Water Pump Troubleshooting Tips And Tricks


Comments
Post a Comment